Ist die Digitalanzeige reparabel?

Sämtliche Steuergeräte (Receiver) Braun regie
Antworten
Nachricht
Autor
Benutzeravatar
thoman
Experte
Experte
Beiträge: 327
Registriert: 18.04.2010, 20:51
Wohnort: 94060 Pocking

Ist die Digitalanzeige reparabel?

#1 Beitrag von thoman » 04.11.2010, 20:03

Servus zusammen,
vor einigen Tagen wurde in der Bucht ein 530d mit defekter Anzeige per Sofortkauf angeboten, ich glaube es waren rund 35,-EUR inkl. Versand.
Da meine Frau momentan eher auf Baustoffe denn auf HiFi-Kram steht hab´ ich´s zähneknirschend sein lassen, doch es beschäftigt mich doch immer noch :wall: .
Meine Frage: ist so ein Defekt relativ problemlos zu beheben, gäbe es Ersatz etc....

Danke und Gruß
Thomas
Der Koch zum Fotograf: Sie machen wunderschöne Bilder, ihre Kamera muß sehr teuer gewesen sein!
Der Fotograf zum Koch: Ihr Essen schmeckt hervorragend, sie müssen sehr teure Töpfe haben!

derlange
Profi
Profi
Beiträge: 584
Registriert: 16.03.2009, 12:32

#2 Beitrag von derlange » 05.11.2010, 12:42

Hallo Thomas,

mein Rat: Laß es!

Der CEV 530 gehört ohnehin zu den technisch einfacheren Geräten von Braun. Halte lieber Ausschau nach einem CEV 510, 520, 550, 550d; das ist eine ganz andere Liga. Die beiden erstgennanten bekommt man gelegentlich sogar geschenkt/gegen Portokostenerstattung, weil die NF-Transistoren dort den Geist aufgeben - ein Problem das schnell behoben ist.


Grüße
DerLange

Benutzeravatar
thoman
Experte
Experte
Beiträge: 327
Registriert: 18.04.2010, 20:51
Wohnort: 94060 Pocking

#3 Beitrag von thoman » 05.11.2010, 13:19

Hallo Langer,
danke für die Antwort, dann hake ich den verpassten Deal ab.......510 oder 520 nähme ich gerne für lau, aber werden die tatsächlich verschenkt?
Und wie verhält es sich nun beim 550d mit einer defekten Anzeige, was sind da diesbezüglich typische reparable Defekte?
Danke und Grüße
Thomas
Der Koch zum Fotograf: Sie machen wunderschöne Bilder, ihre Kamera muß sehr teuer gewesen sein!
Der Fotograf zum Koch: Ihr Essen schmeckt hervorragend, sie müssen sehr teure Töpfe haben!

Benutzeravatar
Gulugulu
R4-Profi
R4-Profi
Beiträge: 1048
Registriert: 18.11.2009, 12:45
Wohnort: Oberhausen

#4 Beitrag von Gulugulu » 05.11.2010, 14:17

derlange hat geschrieben:Hallo Thomas,

mein Rat: Laß es!

Der CEV 530 gehört ohnehin zu den technisch einfacheren Geräten von Braun. Halte lieber Ausschau nach einem CEV 510, 520, 550, 550d; das ist eine ganz andere Liga. Die beiden erstgennanten bekommt man gelegentlich sogar geschenkt/gegen Portokostenerstattung, weil die NF-Transistoren dort den Geist aufgeben - ein Problem das schnell behoben ist.


Grüße
DerLange
Moin Thomas!

Sehe ich genau so. Bislang habe ich alle meine Regie Geräte geschenkt bekommen. Allerdings meist funktionstüchtig. :wink:

Lohnt sich auch nicht wirklich zu diesem Kurs einen defekten Regie zu kaufen. Nur wenn du es sportlich siehst oder als Trainingsfeld. Aber selbst intakt sind sie kaum teuer - vom 540E/550 abgesehen.

Mein Tipp: Vergesse ebay und schau auf den Trödelmärkten der Umgebung. Oder nutze Quoka und ähnliche. Regie findest du dort sehr häufig und die Preise sind deutlich besser. Oder suche hier im Forum. Vielleicht gibt dir ja jemand einen für ein paar Taler - hätte ich noch einen doppelt, wäre er schon fast nach Pocking unterwegs.

Und lasse den 550d. Das Teil ist ja nun mal so was von hässlich. Wenn schon Regie, dann analog... :wink:

Gruß
Andreas
Zuletzt geändert von Gulugulu am 05.11.2010, 14:51, insgesamt 1-mal geändert.

derlange
Profi
Profi
Beiträge: 584
Registriert: 16.03.2009, 12:32

#5 Beitrag von derlange » 05.11.2010, 14:48

Hallo Thomas,

auf das Glück von Andreas würde ich nicht hoffen - wobei ich auch nicht weiß, welche Regiegeräte er hat. Der CEV 510 ist eines der am meisten produzierten Geräte; aus diesem Grunde ist er trotz seiner beachtlichen Qualitäten von Sammlern wenig geschätzt, bzw. jeder Sammler hat schon mindestens einen davon im Keller stehen.

Meinen 510er habe ich als defekt gegen großzügige Portokostenerstattung (20,- Euro) bekommen, den 520er auch als defekt für 35,- Euro und den CEV 550 zusammen mit TGC 450 intakt für 50,- Euro. Im Second-Hand-Ladenhandel liegen diese Geräte bei ca. 150,- Euro - lohnen sich also nicht.

Der 520er ist m. E. das beste dieser drei hervorragenden Geräte: der 510er neigt mitunter aufgrund nicht ganz stabiler Spannungsversorgung zu leichter Frequenzdrift im UKW-Teil; daher sollte man hier von der afc-Schaltung Gebrauch machen. Dieses Gerät gibt es in verschiedenen äußerlich kaum zu unterscheidenden Varianten. Von Interesse ist nur die Änderung im Bandeingang: bei den älteren hatte man ein leichtes Übersprechen bei Bandwiedergabe, wenn das Empfangseil eingeschaltet war. Daher sollte man bei Bandwiedergabe auf phono oder reserve umschalten. Dies wurde noch geändert, bevor die Kombiinstrumente mit den schmalen Skalenlinien eingeführt wurden.

Der 520er ist praktisch identisch bis auf die schwarzen Tasten, besseres Netzteil (der Oszillator steht wie eine eins!), zweite Kopfhörerbuchse und Anschluß für die Aktivboxen (LV 720, 1020). Eine tolle Kombination!

Der 550er ist immer noch hervorragend, aber in den Empfangsleistungen nicht ganz auf dem Niveau des 510/520, hat aber eine leistungsstärkere Endstufe (braucht man wirklich nicht) und Stationstasten, was einen echten Komfortgewinn darstellt.

Wenn Du die silbernen Geräte magst, sind CEV 500 und 501 auch sehr schöne Geräte, wobei ich nach Möglichkeit zum letzteren raten würde, weil dieser sich vom 500er durch das empfindlichere UKW-Teil unterscheidet. Beide sind jedoch sehr verbaut, so daß Reparaturen daran nur bedingt Freude machen im Ggs. zu den drei anderen Geräten.


Grüße
DerLange

Benutzeravatar
Gulugulu
R4-Profi
R4-Profi
Beiträge: 1048
Registriert: 18.11.2009, 12:45
Wohnort: Oberhausen

#6 Beitrag von Gulugulu » 05.11.2010, 15:12

derlange hat geschrieben:Hallo Thomas,

auf das Glück von Andreas würde ich nicht hoffen - wobei ich auch nicht weiß, welche Regiegeräte er hat. ...
Dem kann abgeholfen werden - 450S, 510, 520, 528, 540E. Bis auf das 450er sind alle eingemottet - zwar nicht Keller, aber Dachboden. :wink:
Wurden mir ausnahmslos von Bekannten mitgebracht, die meinten mir damit einen Gefallen zu tun. "Hier, noch von unserer Oma. Du sammelst die doch!?" Und dann sage mal nein...

Gruß
Andreas

Benutzeravatar
Fiasko
Braun-Freak
Braun-Freak
Beiträge: 974
Registriert: 16.02.2010, 14:35
Wohnort: 51381 Leverkusen

#7 Beitrag von Fiasko » 05.11.2010, 17:45

Andreas: "Wurden mir ausnahmslos von Bekannten mitgebracht, die meinten mir damit einen Gefallen zu tun. "Hier, noch von unserer Oma. Du sammelst die doch!?"

Das Glück wurde mir "leider" nur bei meiner Rasierersammlung zu Teil. Bei Stereoanlage noch nie :cry:

Ich musste alles kaufen, wenn auch meist zu zumindest moderaten onditionen. Aber auch auf Trödelmärkten - zumindest in Leverkusen - findet man entweder total vermackte Teile oder beim Ausprobieren löst sich alles in Qualm auf. Und bei dem Namen Braun - meist in Verbindung mit "Rams" sehe ich meistens nur Dollarzeichen in den Augen dr Verkäufer. Sogar einfachste Rasierer aus den frühen 70ern wie den Sixtant 8008 bekommt man gebraucht nd ungereinigt ohne Funktionsgarantie mit Hartschale nicht mehr unter 40€, weil alle glauben es handelt sich um den letzten Rasierer auf Erden. Und bei den Receivern und anderen Teilen ist es nicht besser.
Sorry Andreas, aber ich glaube nicht daran dass man noch einen Regie 520 oder 528 - mit passablem Aussehen und funktionstüchtig - auf dem freien Markt für unter 50€ kriegt. Man zahlt ja für defekte Cassetendecks, die heute im Vergleich zu Receivern ja wirklich kaum noch einer nutzt, schon fast so viel. Gut, ebay ist nicht mehr der Maßstab, aber auch bei Quoka wollen die Leute größtenteils richtig Kohle, wenn man Glück hat nur angemessen - aber niemals wenig.

- Quoka im Oktober: Regie 308 für 110,-, ein A2 für 400,- audio 400s defekt für 95,-, Schneewittchensarg defekt 150,-, Typ 77 defekt 50,-.

Übrigens - nein sagen kann und würde ich auch nicht, dafür liebe ich Braun und Design viel zu sehr.

Jochen
Es war gut und reichlich - es hätte besser und mehr sein können!
Braun HiFi - Rasierer - Küchenmaschinen - Föns - Uhren

Benutzeravatar
Gulugulu
R4-Profi
R4-Profi
Beiträge: 1048
Registriert: 18.11.2009, 12:45
Wohnort: Oberhausen

#8 Beitrag von Gulugulu » 05.11.2010, 18:33

Fiasko hat geschrieben: - Quoka im Oktober: Regie 308 für 110,-, ein A2 für 400,- audio 400s defekt für 95,-, Schneewittchensarg defekt 150,-, Typ 77 defekt 50,-.
Nun, hier kann ich nur auf Görans Beitrag verweisen. Seine Einkaufspreise nannte er ja.
Regie kaufe ich nicht. Aber meine beiden 301(M) habe ich für 10 und 15€ bekommen, die A301/T301/PS550S Kombi für 50 (Top Geräte, alle in der Galerie).

Ich finde spontan auf Quoka einen R4/2 für 250. Der CC4, der sich dort noch virtuell aufhält, steht bereits bei mir in der Sammlung. In den Ebay Kleinanzeigen gab es eine ganze Atelier Anlage mit R4/CD5/C4/SW2/xGS3/RC1/RM7 für lächerliche 700VB. Man muss natürlich ein bisschen Glück haben. Auf dem letzten Trödel, den ich besucht habe, hätte ich gleich zwei Regie 510 mitnehmen können. Zugegebenerweise nicht mehr besonderes schön, aber für nen 10er/Stück. Funktion mit großem Fragezeichen. Aber wo ist da der Unterschied zu ebay? :wink:


Gruß
Andreas

Benutzeravatar
thoman
Experte
Experte
Beiträge: 327
Registriert: 18.04.2010, 20:51
Wohnort: 94060 Pocking

#9 Beitrag von thoman » 05.11.2010, 19:11

Servus zusammen,
also meiner eigentlichen Frage weicht hier jeder recht galant aus.......
@ Langer: danke für die Stärken und Schwächen der einzelnen Geräte, sehr aufschlussreich, ich werde den einen oder anderen Tip beherzigen!
@Gulugulu: servus Andreas, sehr nobel, Deine Geste, nur das "fast" stört halt ;-)
Tja, Trödel statt eBay, von mir aus gerne, in den letzten 3 Jahren Flohmarkt fand ich lediglich einen verranzten A1 und etliche verranzte Lautsprecher von verranzten Verkäufern, dann doch lieber eBay, allein schon wegen dem Überraschungseffekt mit auspacken und so...
Meine Gegend ist das Armenhaus Europas, kein Mensch hat sich hier was von BRAUN leisten können, erst recht keine Oma´s von Bekannten. Entfernungstechnisch ginge noch München, aber riesig scheint mir da das Angebot auch nicht!?
Bei Quoka kann man schon Schnäppchen machen, aber das wissen die Sammler hier ja auch schon alle......
Nochmal@Gulugulu Andreas: Du hast mich ertappt, als Trainingsfeld scheinen mir die Regie ideal zu sein, immerhin ´nen 450 habe ich ja auch schon ergattert....
Gruß
Thomas
Der Koch zum Fotograf: Sie machen wunderschöne Bilder, ihre Kamera muß sehr teuer gewesen sein!
Der Fotograf zum Koch: Ihr Essen schmeckt hervorragend, sie müssen sehr teure Töpfe haben!

Benutzeravatar
Norbert
Gründer (inaktiv)
Gründer (inaktiv)
Beiträge: 2047
Registriert: 02.01.2009, 19:27
Wohnort: 79106 Freiburg

CEV 550d

#10 Beitrag von Norbert » 05.11.2010, 19:51

thoman hat geschrieben:Und wie verhält es sich nun beim 550d mit einer defekten Anzeige, was sind da diesbezüglich typische reparable Defekte?
Hallo Thomas,

beim CEV 550d sind die Elkos im Anzeigebaustein als Schwachstelle bekannt. Diese lassen sich ohne größeren Aufwand mit etwas Löterfahrung tauschen und die Anzeige tut wieder ihren Dienst.

Ich persönlich finde das regie 550d schön. Und würde es in jedem Fall dem 350d vorziehen, wenn es als Hauptgerät genutzt wird. Anders sieht es natürlich aus Sammlerperspektive aus, wenn Du die regie-Reihe komplett haben möchtest. Zu Problemen mit dem Anzeigebaustein kann ich mangels technischer Erfahrung mit diesen Geräten keinen Tipp geben.

Mit den guten regie-Geräten (die derLange oben schon genannt hat) und den passenden Lautsprechern läßt sich meiner Meinung nach hervorragend Musik hören.

Gruß, Norbert
Wenn es nach dem Löten kracht, hast du etwas falsch gemacht.
Nostalgie Funk - le groove de légende

Benutzeravatar
Gulugulu
R4-Profi
R4-Profi
Beiträge: 1048
Registriert: 18.11.2009, 12:45
Wohnort: Oberhausen

#11 Beitrag von Gulugulu » 05.11.2010, 23:07

thoman hat geschrieben:Servus zusammen,
also meiner eigentlichen Frage weicht hier jeder recht galant aus.......
Da hast du wahr. :lol:
Habe aber auch noch mal im alten Forum gesucht. Außer dem von Norbert bereits erwähnten Kondensatorproblem (auch dort von Norbert gepostet :wink: ) habe ich nichts mehr gefunden.
@Gulugulu: servus Andreas, sehr nobel, Deine Geste, nur das "fast" stört halt ;-)
Stimmt. Aber das bekommen wir weg. Momentan ist allerdings Essig mit Trödel - könnte an der Jahreszeit liegen. :wink:
Aber sobald ich was sehe (oder das nächste Gerät von Oma durch die Tür kommt, von dem ich eine Kopie habe), packe ich es ein und schicke es dir zu. Gnadenlos.
Nochmal@Gulugulu Andreas: Du hast mich ertappt, als Trainingsfeld scheinen mir die Regie ideal zu sein, immerhin ´nen 450 habe ich ja auch schon ergattert....
Gruß
Thomas
Lötstation hast du auch schon? Da bin ich mal gespannt, wo das hinführt. Ich warne dich aber: Kann süchtig machen und irgendwann stehen überall diese Kisten rum. Ich hoffe deine Frau ist dahingehend belastbar. :D

Gruß
Andreas

Benutzeravatar
thoman
Experte
Experte
Beiträge: 327
Registriert: 18.04.2010, 20:51
Wohnort: 94060 Pocking

#12 Beitrag von thoman » 06.11.2010, 18:07

Servus Andreas,
"Gnadenlos" ist geil, da könntest Du dem Thomas aber ´ne Freude machen :wow:

Lötstation habe ich sein lassen, ich werd´s mit ´nem 30Watt ERSA versuchen, wie Du mir geraten hast, wenn der Arbeitsplatz im Büro steht. Ausserdem bilde ich mich mit "Richtig löten für bekloppte BRAUN-Sammler" von FRANZIS! Beginnen werde ich mit der Ladenbeleuchtung vom C2³, dann Netzteil vom VC4, dann knackt der 450er schon ab und zu, dann.......schauen wir mal was Mami dazu sagt, ich kompensiere die Vernachlässigung ohnehin schon mit staubsaugen und abspülen, abundzu Blumen könnte ich noch draufpacken.....
@Norbert: danke für die Antwort, mir gefällt der 550d eben auch, den Mix aus klassischer Form mit moderner Digitalanzeige finde ich einfach spannend!
Und wenn´s reparabel ist macht es für mich Sinn, Ausschau zu halten.
Der Koch zum Fotograf: Sie machen wunderschöne Bilder, ihre Kamera muß sehr teuer gewesen sein!
Der Fotograf zum Koch: Ihr Essen schmeckt hervorragend, sie müssen sehr teure Töpfe haben!

Benutzeravatar
Rainer Hebermehl
Lautsprecher-Profi
Lautsprecher-Profi
Beiträge: 1236
Registriert: 29.06.2009, 13:55
Wohnort: Ronneburg

regie 530, 550d

#13 Beitrag von Rainer Hebermehl » 06.11.2010, 19:28

Hallo Thomas,
wie Norbert schon schrieb, sind die Elkos ein leicht zu korrigierender Schwachpunkt.
Ein weiteres Problem ist der nicht mehr lieferbare kleine Netztrafo im Ziffernbausteingehäuse. Das beheben die Kollegen ( die solch einen Receiver lediglich zum hören benutzen wollen ) durch Einbau kleiner TRafos extern im Receiver. Platz genug ist da.
Sieh Dir die Geräte in der Galerie von www.radiodesign.de an, es hilft Dir bei der Entscheidung.
Gruß
Rainer Hebermehl
Aus dem Radio steigt der Rauch - Soll er auch.

Benutzeravatar
thoman
Experte
Experte
Beiträge: 327
Registriert: 18.04.2010, 20:51
Wohnort: 94060 Pocking

#14 Beitrag von thoman » 08.11.2010, 19:39

Danke Rainer und all´ den Anderen für die Tipps! radiodesign.de hilft mir nicht wirklich, zuviele Geräte, die ich fast alle gern haben würde :?
Gruß
Thomas
Der Koch zum Fotograf: Sie machen wunderschöne Bilder, ihre Kamera muß sehr teuer gewesen sein!
Der Fotograf zum Koch: Ihr Essen schmeckt hervorragend, sie müssen sehr teure Töpfe haben!

hannes
Routinier
Routinier
Beiträge: 158
Registriert: 02.04.2010, 12:08

#15 Beitrag von hannes » 08.11.2010, 21:59

Hallo Thomas,

Also ich finde den 530d gar nicht mal so schlecht. Habe davon jetzt 3 Exemplare.
Ich nehme möglichst nur defekte Geräte, intakte sind mir zu langweilig.
Wie die versierten Kollgen hier schon ausgeführt haben, sind es im Ziffernbaustein meist die 3 Elkos.
Austauschen sollte man auch die Elkos in der Endstufe, sicherheitshalber.
Ein festsitzenden Drehkondensator kann man auch mal haben.
Im Übrigen empfiehlt es sich, möglichst 2 Geräte gleichen Typs zu besitzen, wegen der speziellen Teile, die bei den einschlägigen Händlern nicht mehr zu beschaffen sind.
Dann noch viel Spass
Gruß
Hannes

Benutzeravatar
Uli
Braun-Insider
Braun-Insider
Beiträge: 4458
Registriert: 13.09.2009, 14:35
Wohnort: Bielefeld

550d Ziffernbaustein

#16 Beitrag von Uli » 09.02.2016, 12:21

hannes hat geschrieben:Hallo Thomas,

Also ich finde den 530d gar nicht mal so schlecht. Habe davon jetzt 3 Exemplare.
Ich nehme möglichst nur defekte Geräte, intakte sind mir zu langweilig.
Wie die versierten Kollgen hier schon ausgeführt haben, sind es im Ziffernbaustein meist die 3 Elkos.
Austauschen sollte man auch die Elkos in der Endstufe, sicherheitshalber.
Ein festsitzenden Drehkondensator kann man auch mal haben.
Im Übrigen empfiehlt es sich, möglichst 2 Geräte gleichen Typs zu besitzen, wegen der speziellen Teile, die bei den einschlägigen Händlern nicht mehr zu beschaffen sind.
Dann noch viel Spass
Gruß
Hannes
Moin Hannes!
Es ist zwar schon eine Weile her aber ich hab da mal ne Frage!
Kannst Du mir vielleicht mit dem Ziffernbaustein (550d) noch einen Tip geben?
Folgendes hab ich bislang gemacht:
Elkos (4Stk.) getauscht
Neue Gleichrichter verwendet (Si)
Sicherungen (in Block und auf der Hauptplatine) erneuert
Wenn nötig beidseitig gelötet

Das Display flackert kurz bei einschalten, bleibt dann tot und flackert kurz beim ausschalten.
Ich hab versucht am 6er Block (schwarz=Pin 5, rot=Pin6) mal Strom zu messen jedoch ist es fast unmöglich hier Messklepse anzubringen.
Welche Erfahrung hast Du noch gemacht?

Gruß & Danke... Uli
Dateianhänge
Ziffernbaustein.JPG

Benutzeravatar
henry2
Moderator
Moderator
Beiträge: 1152
Registriert: 03.10.2010, 10:39
Wohnort: Markgräflerland

Re: Ist die Digitalanzeige reparabel?

#17 Beitrag von henry2 » 09.02.2016, 14:08

Hallo Uli,

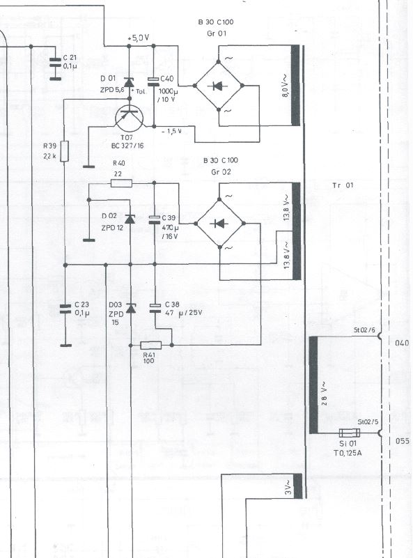
kannst Du die Platine des Zählerbausteins nochmal aus dem Gehäuse nehmen und sie dann mit einer provisorischen Leitung über die Kontakte St02/5 und /6 mit der 26V AC-Versorgung aus dem Netztrafo einspeisen? Dann müsstest Du doch eigentlich von unten sämtliche Betriebsspannungen (AC und DC) messen und sie mit den Angaben aus dem Schaltplan vergleichen können. Damit könntest Du dann wenigstens feststellen, ob der Hund in der Stromversorgung oder anderswo begraben liegt.

Viele Grüße

Heinrich

hannes
Routinier
Routinier
Beiträge: 158
Registriert: 02.04.2010, 12:08

Re: Ist die Digitalanzeige reparabel?

#18 Beitrag von hannes » 09.02.2016, 14:32

Hallo Uli,
beim 530 wird der Ziffernbaustein mit 33 V AC vom Netzteil her versorgt.
Dann werden über den kleinen Trafo im Baustein die 3 Betriebsspannungen erzeugt.
Ich vermute, dass es beim 550D auch so funktioniert.
Wenn die 33 oder 26V AC vorhanden sind und Du schon Gleichrichter und Elkos getauscht hast,
ist es wahrscheinlich der Trafo, der defekt ist. Der ist so speziell, dass man entweder einen gebrauchten
einbauen muss, oder man macht es wie in meiner
Beschreibung zur alternativen Spannungserzeugung in diesem Forum.

Gruß
hannes

Benutzeravatar
Uli
Braun-Insider
Braun-Insider
Beiträge: 4458
Registriert: 13.09.2009, 14:35
Wohnort: Bielefeld

Re: Ist die Digitalanzeige reparabel?

#19 Beitrag von Uli » 09.02.2016, 16:05

Moin!

Ich hab nun am Trafo gemessen, hier ein SP & das Bild von unten:
SP Ziffernbaustein.JPG
Hier ist Platz für den Text
Ziffernbaustein 2.JPG
Und hier

Benutzeravatar
Uli
Braun-Insider
Braun-Insider
Beiträge: 4458
Registriert: 13.09.2009, 14:35
Wohnort: Bielefeld

Re: Ist die Digitalanzeige reparabel?

#20 Beitrag von Uli » 09.02.2016, 17:46

Moin!

OT: Schade das Postimage momentan nicht geht, man kann hinter den Uploadbildern nichts schreiben!?

Also, ich habe gerade alle Spannungen an den Ausgängen der Gl s sowie an den IC's, Transen und Zenerdioden gemessen, alle kommen an und es passt wie im SP!
Ich gehe nun davon aus das es am Radioteil liegt, was mich wundert ist das es egal ist welches Band ich eingeschaltet hab, die Anzeige bleibt tot!

Hat jemand eine Idee?

Gruß... Uli

Benutzeravatar
v/d/b
Braun-Insider
Braun-Insider
Beiträge: 2767
Registriert: 13.01.2009, 18:37
Kontaktdaten:

Re: Ist die Digitalanzeige reparabel?

#21 Beitrag von v/d/b » 09.02.2016, 19:15

Moin Uli,
Schreiben zwischen den Bildern geht.
Siehe oben.

Viele Grüße
Thomas

hannes
Routinier
Routinier
Beiträge: 158
Registriert: 02.04.2010, 12:08

Re: Ist die Digitalanzeige reparabel?

#22 Beitrag von hannes » 10.02.2016, 08:56

Guten Morgen Uli,
Radioteil ist m.E. eher unwahrscheinlich,
gegen welche Masse hast Du die Spannungen gemessen,
ohne das ich jetzt einen SP oder ein Gerät vor mir habe, meine ich mich zu erinnern, dass
der Ziffernbaustein eine extra Masseleitung zum Gerätechassis hat.
Fehler in der Masseverbindung führt auch zum Ausfall der Anzeige, hatte ich schon mal.

Viel Erfolg
hannes

Benutzeravatar
henry2
Moderator
Moderator
Beiträge: 1152
Registriert: 03.10.2010, 10:39
Wohnort: Markgräflerland

Re: Ist die Digitalanzeige reparabel?

#23 Beitrag von henry2 » 10.02.2016, 13:36

Hallo Uli,

wie Hannes bezweifle ich es auch sehr, dass der Fehler im Radioteil zu suchen ist. Ich habe mir nochmal Gedanken zu Deiner Beschreibung gemacht, dass das Display im Einschaltmoment kurz aufflackert und dann dunkel bleibt. Es könnte theoretisch sein, dass die Zenerdiode D04 (ZPD 4,7) unterbrochen ist. In diesem Fall würde nämlich die Kathode des Displays DC-mäßig "in der Luft" hängen und keine Elektronen in Richtung Gitter und Anoden emittieren können - ausgenommen für den kurzen Augenblick nach dem Einschalten, bis C42 geladen ist. Dann wird's wieder dunkel.

Es wäre vielleicht eine Möglichkeit...

Viele Grüße

Heinrich

Benutzeravatar
Uli
Braun-Insider
Braun-Insider
Beiträge: 4458
Registriert: 13.09.2009, 14:35
Wohnort: Bielefeld

Re: Ist die Digitalanzeige reparabel?

#24 Beitrag von Uli » 10.02.2016, 22:16

Moin!

Dieser Beitrag scheint sehr gut frequentiert zu sein, die oberen Bilder wurten schon in so kurzer Zeit knapp 100x geklickt!
Ziffernbaustein 3.JPG
Also: die Zenerdiode D04 hat einerseits -27V (Anodenseitig) und lässt 3,8V Kathodenseitg durch, ich denke das ist für die Heizspannung OK!
R37 (220Ohm) wird den Wert der Zener 4,7V etwas abschwächen!
Ich wechsele sie aber da ich welche mit 4,7V dahab.
Ich hab nun x mal gemessen, immer Mist....für heute schließe ich mal... morgen geht es weiter!

Resultat:die Anzeige flackert weiterhin, 1x am Anfang, 1x am Ende! :?

Ach ein noch... es sind 3V die u.a. aus dem Trafo kommen, nicht wie oben geschrieben 6V!
@Hannes: an der fehlenden Masse liegt es auch nicht, hier wurde mit einer Krokoklemme die Verbindung hergestellt.

Gruß... Uli

Benutzeravatar
henry2
Moderator
Moderator
Beiträge: 1152
Registriert: 03.10.2010, 10:39
Wohnort: Markgräflerland

Re: Ist die Digitalanzeige reparabel?

#25 Beitrag von henry2 » 11.02.2016, 16:45

Hallo Uli,

so langsam gehen mir die Ideen aus, wie man dem Fehler auf die Spur kommen könnte. Sämtliche Versorgungsspannungen stimmen, D04 O.K., da bleibt ohne weitere Kenntnis der Innenbeschaltung von Ci01 m.E. nur noch übrig, mit einem Frequenzzähler (besitzt Du einen?) und einem parallel dazu angeschlossenen Oszilloskop die Funktion (oder Nichtfunktion) der einzelnen Frequenzteiler zu checken.

Ich würde aber zunächst damit anfangen nachzuprüfen, ob an Pin 2 des Ci01 die notwendige Taktfrequenz aus der Zeitbasis (Ci02) von 1,28 MHz ansteht. (Das geht noch im "Inselbetrieb".) Falls nein, hat man schon gewonnen und kennt nun die Fehlerquelle.

Aber bisher haben sie's uns ja nicht leicht gemacht, d.h. wenn die Taktfrequenz korrekt ansteht, müsste man von hinten her (d.h. von Ci01 nach vorne) alle Ausgänge der einzelnen Frequenzteiler auf ihr Ausgangssignal hin überprüfen. Hilfestellung dazu gibt die Funktionsbeschreibung des Ziffernanzeige-Bausteins. Dabei wäre es aber auch notwendig, bei diesen Messungen eine provisorische Leitungsverbindung vom Ziffernanzeige-Baustein zum Empfangsteil zu schaffen.

Das sieht nach viel Aufwand aus, wobei das Ergebnis ungewiss ist, d.h. wenn ein IC als defekt ausgemacht werden konnte, weiß ich nicht, ob es auch noch beschaffbar wäre.

Mehr fällt mir im Moment auch nicht dazu ein.

Viele Grüße

Heinrich

Benutzeravatar
Uli
Braun-Insider
Braun-Insider
Beiträge: 4458
Registriert: 13.09.2009, 14:35
Wohnort: Bielefeld

Re: Ist die Digitalanzeige reparabel?

#26 Beitrag von Uli » 11.02.2016, 17:10

Moin!

Ja, auch mir gehen die Ideen bald aus.
Den IC gibt es noch, auch habe ich dank Wilhelm ein Datasheet über den IC1 und ich überlege mit Eagle eine neue Platine zu zeichnen....aber das dauert noch.
Eine neue PCB hätte den Vorteil das man den kleinen Trafo gegen neuere Stepdown-Wandler ersetzen kann! Dank modernen SMD Bauteile würde dann auch alles in die Box passen.

Am WE werde ich mal den Osca & den Frequenzenzähler anschmeissen und dann werden wir sehen was der IC1 noch vonsich gibt!

Danke für Eure Ideen!

Gruß...Uli

gecko10
Braun-Kenner
Braun-Kenner
Beiträge: 771
Registriert: 29.09.2009, 07:42

Re: Ist die Digitalanzeige reparabel?

#27 Beitrag von gecko10 » 11.02.2016, 20:06

Hallo Uli,ist vielleicht dämlich die Frage,aber der 550 funkioniert sonst einwandfrei?.Wenn nämlich die 15V für FM oder die 5V für AM nicht ankämen,würde die Anzeige vermutlich auch dunkel bleiben.
Gruss
Gerhard

Benutzeravatar
Uli
Braun-Insider
Braun-Insider
Beiträge: 4458
Registriert: 13.09.2009, 14:35
Wohnort: Bielefeld

Re: Ist die Digitalanzeige reparabel?

#28 Beitrag von Uli » 11.02.2016, 21:50

Moin!

Also, gerade ist die "Rxxxxxxt" Lieferung gekommen, ich hatte noch keine vernünftigen LS Stecker (Atelier hat andere!), die 10000µF Elkos sind nun die Letzten die nun auch neu sind (so schlecht waren die Alten garnicht aber ich wollte 100% Neu) sowie 2,5m² Kabel.
Hab gerade ne Stunde an den Strippen rumgebastelt, ich kann gut verstehen warum sich das nicht durchgesetzt hat! Nun kann ich auch ordentliche Kabel an die LS anschließen.
Ich hab auch nun den passenden Gleichrichter (GR801, hat nichts mit dem Display zu tun!) und so kann ich nun erstmal das Provesorium in schön machen.
Den Selengleichrichter (mit ~+~- Polung) hab ich komplett entsorgt, er war auf einer Seite leitent geworden und die Sicherung schlug durch! Einen passenden Si-Typen wurde gefunden (die R Bestellnummer kommt in der Revision) und nach den letzten Berichten mit dem 510/520èr (Dank an Heinrich & Willi) bin ich mit Willi übereingekommen das der Selenersatz keinen 12 Ohm Lastwiderstand braucht sondern das der BD136 die Mehrbelastung gut wegsteckt und er beim 550d überflüssig ist!
Hier der heutige Abend:
10000.PNG
Das war jetzt OT aber am WE geht es weiter mit Spannungen abermals kontrollieren, Signalverfolgung und Frequenzmessung... Fortsetzung folgt!

Gruß... Uli

Benutzeravatar
Uli
Braun-Insider
Braun-Insider
Beiträge: 4458
Registriert: 13.09.2009, 14:35
Wohnort: Bielefeld

Re: Ist die Digitalanzeige reparabel?

#29 Beitrag von Uli » 08.03.2016, 13:18

Moin!

Die Ziffernanzeige läuft wieder, sogar frequenzgenau!
Ein Fehler nach dem Selen-Gleichrichter GR801 war das Problem, die Anzeige bekommt zwar Wechselstrom leider aber nicht das Radio und somt bleibt die Anzeige dunkel!
Die komplette SV hinter GL801 wurde getauscht jedoch ohne sichtbaren Defekt, immer haute es jedoch die Sicherung raus und ich wollte begreifen warum dieses passiert.
Der Selengleichrichter war auf jeden Fall hinüber, hier war ein Kurzschluß zwischen AC~ und DC-, das konnte schonmal nicht sein und so tauschte ich gegen einen pingleichen SI-Richter.
Unter der Platine sitzt eine Masseklemme die die Radioplatine und die Anzeige versogt, entweder hat sich die Klemme beim Ausbau verdreht oder es ist dem Vorbesitzer passiert,
jedoch verursachte das den fetten Kurzschluss.

Ich hab zwar noch kein Ton aber dazu später mehr!
Die Anzeige hat beide kleinen Selengleichrichter neu bekommen (hier passt sehr gut eine DIL Version), die Elkos sowie ein paar Zenerdioden,
die Platine ist kriminell und mit höchster Vorsicht zu löten gerade wenn man noch andere Bauteile außer Elkos tauscht!

Gruß... Uli

Benutzeravatar
Uli
Braun-Insider
Braun-Insider
Beiträge: 4458
Registriert: 13.09.2009, 14:35
Wohnort: Bielefeld

Re: Ist die Digitalanzeige reparabel?

#30 Beitrag von Uli » 24.03.2016, 08:42

Moin!

Hier noch eine Alternative wenn das Display wirklich irreparabel ist.

Gruß... Uli

Antworten