Hallo privates Braun-Forum!
Meine Name ist Jürgen und habe mit ca. 13 Jahren angefangen mich mt der Materie Lautsprecher-Selbstbau und später Reparaturen der selben zu machen.
Habe auch einige Konstruktionen selbst gebaut mit verschieden Herstellern (Heco, Visaton, Fostex, Monacor usw.) experimentiert.
Ich hoffe das reicht als kurze Vorstellung, sollten noch Fragen zu meiner Person sein beantworte ich diese gerne.
Mir sind, vor ca. 1 Jahr Braun L830 in die Hände gekommen, leider waren diese nicht mehr zu Retten (Sicke und Membran defekt (bei beiden L830)). Ich habe die Lautsprecher auseinander gebaut
und habe aber die Frequenzweichen und Gehäuse behalten. Was mich interessiert, ob für die Braun L830 ein Schaltplan (inkl. Angaben der Werte für die Bauteile) für die Frequenzweiche gibt?
Wer kann helfen?
Lieben Gruß
Jürgen
Schaltplan für Braun L830 Frequenzweiche
Re: Schaltplan für Braun L830 Frequenzweiche
Hallo Jürgen,
ich habe gerade einmal nachgeschaut. Von der L830 habe ich leider keine Unterlagen
Wenn Du die Weichen noch hast, sollte man doch aber relativ einfach den Schaltplan anhand der Leiterbahnen rauszeichnen können. Die Werte der Bauteile müssten drauf stehen.
Viele Grüße
Thomas
ich habe gerade einmal nachgeschaut. Von der L830 habe ich leider keine Unterlagen
Wenn Du die Weichen noch hast, sollte man doch aber relativ einfach den Schaltplan anhand der Leiterbahnen rauszeichnen können. Die Werte der Bauteile müssten drauf stehen.
Viele Grüße
Thomas
Re: Schaltplan für Braun L830 Frequenzweiche
Hallo Thomas
Die Widerstands- und Kondensatorenwerte stehen auf gedruckt auf den Bauteilen, aber nicht
die Spulenwerte. Ich habe es versucht an Hand der Platine ein Schaltplan zu rekontruieren, aber
bin irgendwie gescheitert. Ich hatte gedacht das sich vielleicht einer die Mühe gemacht hatte oder
ein Plan der Weiche inklusive der Werte aller Bauteile hätte.
Die Weichen habe ich noch. Allerdings habe ich jetzt den Plan die Spulen messen zu wollen.
Danke dir Thomas
Gruß
Jürgen
Die Widerstands- und Kondensatorenwerte stehen auf gedruckt auf den Bauteilen, aber nicht
die Spulenwerte. Ich habe es versucht an Hand der Platine ein Schaltplan zu rekontruieren, aber
bin irgendwie gescheitert. Ich hatte gedacht das sich vielleicht einer die Mühe gemacht hatte oder
ein Plan der Weiche inklusive der Werte aller Bauteile hätte.
Die Weichen habe ich noch. Allerdings habe ich jetzt den Plan die Spulen messen zu wollen.
Danke dir Thomas
Gruß
Jürgen
Re: Schaltplan für Braun L830 Frequenzweiche
Hallo Jürgen,
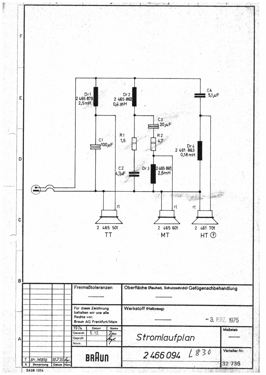
hätte ich mal nicht nur auf dem Rechner, sondern gleich bei meinen Papierunterlagen geschaut.
Da hat sich der Schaltplan nämlich doch noch gefunden
Viele Grüße
Thomas
ps: Ich weiß ja nicht, wie defekt die Chassis in Deinen Lautsprechern waren, aber vielleicht war es etwas voreilig sie zu entsorgen. Unser Forumsmitglied Rainer kann nämlich viele Chassisdefekte wieder beheben.
hätte ich mal nicht nur auf dem Rechner, sondern gleich bei meinen Papierunterlagen geschaut.
Da hat sich der Schaltplan nämlich doch noch gefunden
Thomas
ps: Ich weiß ja nicht, wie defekt die Chassis in Deinen Lautsprechern waren, aber vielleicht war es etwas voreilig sie zu entsorgen. Unser Forumsmitglied Rainer kann nämlich viele Chassisdefekte wieder beheben.
Re: Schaltplan für Braun L830 Frequenzweiche
Hallo Thomas
Ich bin mal ganz ehrlich. Im nachhinein habe ich mich sehr über mich selbst geärgert
, als ich dieses Forum im Netz gefunden habe und erstmal hier und da mal rein gesehen habe. Du hast recht es war defenitiv zu voreilig. Nun, vielleicht hätte man die Tieftönner retten können. Ich wollte ja mal Lautsprecher von der Fa. Braun haben besonders die Standboxen haben es mir damals mit dem Doppelbass sehr angetan. Jetzt ist nun zu spät für die Tieftöner.
Danke dir das du die Mühe gemacht hast, für mich den Schaltplan für die Frequenzweiche aus deinen Unterlagen zu suchen/finden.
Ich freue mich sehr.
Nochmal herzlichen Dank.
Lieben Gruß
Jürgen
Ich bin mal ganz ehrlich. Im nachhinein habe ich mich sehr über mich selbst geärgert
, als ich dieses Forum im Netz gefunden habe und erstmal hier und da mal rein gesehen habe. Du hast recht es war defenitiv zu voreilig. Nun, vielleicht hätte man die Tieftönner retten können. Ich wollte ja mal Lautsprecher von der Fa. Braun haben besonders die Standboxen haben es mir damals mit dem Doppelbass sehr angetan. Jetzt ist nun zu spät für die Tieftöner. Danke dir das du die Mühe gemacht hast, für mich den Schaltplan für die Frequenzweiche aus deinen Unterlagen zu suchen/finden.
Ich freue mich sehr.
Nochmal herzlichen Dank.
Lieben Gruß
Jürgen

