Frequenzweichen Bauteile von SM1002 u SM1004/1 Lautsprechern

Die aktiven und passiven HiFi-Lautsprecherboxen
Antworten
Nachricht
Autor
Benutzeravatar
Philipp Berlin
Neuling
Neuling
Beiträge: 9
Registriert: 13.04.2015, 14:46
Wohnort: Oranienburg bei Berlin

Frequenzweichen Bauteile von SM1002 u SM1004/1 Lautsprechern

#1 Beitrag von Philipp Berlin » 15.03.2019, 10:55

Hallo aus Berlin,

ich möchte meine SM 1002 und SM 1004/1 Lautsprecher demnächst überarbeiten.

Außen einige kleine Macken im Furnier entfernen und innen falls nötig das Dämmmaterial tauschen.
Auf jeden Fall möchte die Elkos der Weichen ersetzten, wenn ich die Teile schon mal ausgebaut sind.

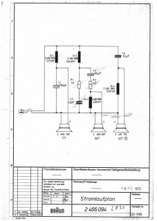
Damit ich die Elkos vorher besorgen kann, suche ich die Weichenbestückung (wie im Anhang) dieser Boxen.
Ich bin hier im Forum und durch googeln nicht fündig geworden. :(
Kann mir die Bestückung nennen?

Danke im Voraus :beerchug:
Dateianhänge
Weiche_L830_SLP_k.jpg
Weiche_L830_SLP_k.jpg (41.63 KiB) 4405 mal betrachtet
Gruß aus Oranienburg
Philipp

Regie CEV 520 - Phono PS 500 - Speaker SM 1002 u. SM 1004/1

Benutzeravatar
Philipp Berlin
Neuling
Neuling
Beiträge: 9
Registriert: 13.04.2015, 14:46
Wohnort: Oranienburg bei Berlin

Danke: Frequenzweichen Bauteile von SM1002 u SM1004/1 Lautsprechern

#2 Beitrag von Philipp Berlin » 23.04.2019, 16:27

Ups :shock: über 330 Leser - wird Zeit sich zu melden ... :oops:

Der Rainer Habermehl hat mir netterweise die benötigten Dokumente übermittelt :thumb:
Ich werde die Überarbeitung (Gehäuse + Weichen) meiner SM1002 und SM1004/1 dann hier als Foto-Doku einstellen.
Gruß aus Oranienburg
Philipp

Regie CEV 520 - Phono PS 500 - Speaker SM 1002 u. SM 1004/1

Benutzeravatar
Philipp Berlin
Neuling
Neuling
Beiträge: 9
Registriert: 13.04.2015, 14:46
Wohnort: Oranienburg bei Berlin

Re: Frequenzweichen Bauteile von SM1002 u SM1004/1 Lautsprechern

#3 Beitrag von Philipp Berlin » 10.09.2025, 15:35

Hallo aus Oranienburg,

fünf Jahren, nachdem mir Herr Rainer Hebermehl netterweise die Weichenpläne zugesandt hat, habe ich nun zwei meiner Braun Boxen - die SM1002 und SM1004/1 - überarbeitet.
Mit dem Sound der beiden SM-Paare war ich grundsätzlich immer zufrieden.
Doch waren die Gehäuse der SM1004/1 arg zerschrammt und ausgeblichen, auch die Anschlussterminals war für meine Kabel unpassend. Bei den TT der SM1002 war die Schaumsicken etwas porös, die habe ich durch Gummisicken ersetzt (auch hier hat Rainer mich mit Tipps unterstützt). Die WEGO Elkos hatten laut Messgerät teils 30% Abweichung und die seitlichen Isolierungen war matschig. Auch wollte ich die Mineralmatten als Dämmung loswerden. Einig Fragen ergaben sich natürlich auch noch, aber nachdem die Boxen fertig sind, bin noch zufriedener als vorher. Gerade die Höhen erscheinen mir dynamischer, klarer - aber ich habe dafür kein geschultes Ohr... :roll:

Ich zeige ein paar Bilder und berichte neutral von meinen Erkenntnissen während der Arbeiten.
Grundlagen aus beruflicher Ausbildung, Visaton Bausatzerfahrung, reichlich angelesenes „Halbwissen“ zu Frequenzweichen und Boxenbau bring ich mit.

Bei beiden Boxenpaaren habe ich
• die alte Dämmung durch Polyesterfasermatten ersetzt,
• die Membran der TT mit „LTS 50“ beschichtet (sieht einfach durchs Gitter besser aus),
• alle Kondensatoren und Widerstände der vier Weichen getauscht,
• die 3,0mH Glockenkerndrosseln der SM1004/1 Weichen durch Corobar-Drosseln ersetzt,
• alle Verdatungen erneuert
• alle Gehäuse mit einfachen Steckerterminals ausgerüstet.

Folgende Abweichungen zum Weichenplan der SM1004/1 4Ohm sind mir aufgefallen

• in meinen SM1004/1 ist als TT nicht der 2506 531 mit Alu-Chassis, sondern ein 2506 501 mit Blechkorb verbaut,
• auf der Weiche der SM1004/1 ist als C3 korrekt ein 22µF und nicht ein 10µF Kondensator im Bandpass verbaut und als C4 ein zu kleiner 5,1µF statt des 6,8 µF im Hochtonpass verlötet,
• die Hochtöner waren nicht „verpolt/verdreht“ angeschlossen, wenn die Kennzeichnung stimmt.

Bei der SM1002 stimmten Weichenplan und Weichen- und Boxenbestückung weitestgehend überein.

Frage: :le:
Schon mehrfach habe ich gelesen, dass es bei Aufbau des Bandpass „vorteilhaft“ sein soll als erstes Bauteil einen Kondensator zu setzten. Ist da was dran?

Nun ein paar Bilder. :)

SM1004/1

Bild

Bild

Bild

Bild

SM1002

Bild

Bild

Bild


Bild

Bild
Gruß aus Oranienburg
Philipp

Regie CEV 520 - Phono PS 500 - Speaker SM 1002 u. SM 1004/1

Antworten