Hallo aus Oranienburg,
fünf Jahren, nachdem mir Herr Rainer Hebermehl netterweise die Weichenpläne zugesandt hat, habe ich nun zwei meiner Braun Boxen - die SM1002 und SM1004/1 - überarbeitet.
Mit dem Sound der beiden SM-Paare war ich grundsätzlich immer zufrieden.
Doch waren die Gehäuse der SM1004/1 arg zerschrammt und ausgeblichen, auch die Anschlussterminals war für meine Kabel unpassend. Bei den TT der SM1002 war die Schaumsicken etwas porös, die habe ich durch Gummisicken ersetzt (auch hier hat Rainer mich mit Tipps unterstützt). Die WEGO Elkos hatten laut Messgerät teils 30% Abweichung und die seitlichen Isolierungen war matschig. Auch wollte ich die Mineralmatten als Dämmung loswerden. Einig Fragen ergaben sich natürlich auch noch, aber nachdem die Boxen fertig sind, bin noch zufriedener als vorher. Gerade die Höhen erscheinen mir dynamischer, klarer - aber ich habe dafür kein geschultes Ohr...
Ich zeige ein paar Bilder und berichte neutral von meinen Erkenntnissen während der Arbeiten.
Grundlagen aus beruflicher Ausbildung, Visaton Bausatzerfahrung, reichlich angelesenes „Halbwissen“ zu Frequenzweichen und Boxenbau bring ich mit.
Bei beiden Boxenpaaren habe ich
• die alte Dämmung durch Polyesterfasermatten ersetzt,
• die Membran der TT mit „LTS 50“ beschichtet (sieht einfach durchs Gitter besser aus),
• alle Kondensatoren und Widerstände der vier Weichen getauscht,
• die 3,0mH Glockenkerndrosseln der SM1004/1 Weichen durch Corobar-Drosseln ersetzt,
• alle Verdatungen erneuert
• alle Gehäuse mit einfachen Steckerterminals ausgerüstet.
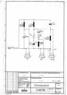
Folgende Abweichungen zum Weichenplan der SM1004/1 4Ohm sind mir aufgefallen
• in meinen SM1004/1 ist als TT nicht der 2506 531 mit Alu-Chassis, sondern ein 2506 501 mit Blechkorb verbaut,
• auf der Weiche der SM1004/1 ist als C3 korrekt ein 22µF und nicht ein 10µF Kondensator im Bandpass verbaut und als C4 ein zu kleiner 5,1µF statt des 6,8 µF im Hochtonpass verlötet,
• die Hochtöner waren nicht „verpolt/verdreht“ angeschlossen, wenn die Kennzeichnung stimmt.
Bei der SM1002 stimmten Weichenplan und Weichen- und Boxenbestückung weitestgehend überein.
Frage:
Schon mehrfach habe ich gelesen, dass es bei Aufbau des Bandpass „vorteilhaft“ sein soll als erstes Bauteil einen Kondensator zu setzten. Ist da was dran?
Nun ein paar Bilder.
SM1004/1
SM1002
